您现在位于:首页产品中心电机保护器 → JD1A、JD2A电磁调速电动机控制器
[上海山合海融商贸有限公司](繁體中文 )是国内外 品牌的低压电器产品,安全防护产品,进口核相仪, 西班牙lifasa公司电容器,验电器,接地线,放电棒,绝缘毯,绝缘手套,绝缘靴,巡更巡检系统,过电压保护器,电泳保护器,双电源等产 品的代理商。
 
 

    JD1A、JD2A电磁调速电动机控制器

JD1A-11 JD1A-40 JD1A-90
JD系列电磁调速电动机控制器用于电磁调速电动机(滑差电机)的调速控制,实现恒转矩无级调整。
1 型号

2 正常工作条件
2.1海拔不C过1000m;
2.2周围环境温度:-5℃—+40℃;且24h内的平均值不C过+35℃;
2.3相对湿度不C过90%(200c以下时);
2.4振动频率10-150HzEt寸,其Z大振动加速度应不C过0.5g;
2.5周围空气中没有导电尘埃和能腐蚀金属和破坏绝缘的气体;
2.6电网电压幅值波动土10%额定值时,BZ额定使用。
3 基本参数
型 号
JD1/2A-11
JD1/2A-40
JD1/2A-90
电源 电压
交流220V±10% 频率50Hz
额定输出定额
直流90V3.15A
直流90V5A
直流90V6.5A
可控制电动机功率
0.55-11KW
15-40KW
45-90KW
测速发电机
单相或三相电压转速比≥2V/100min
转速变化率
≤3%
稳速精度
≤1%
※调速范围
1420-100转/分
1420-100转/分
1420-130转/分
※具体调速范围见调速电机铭牌
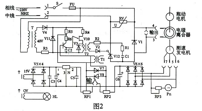
4 基本工作原理

                                        图1方框图
从图l方框图可知,控制器由可控硅主回路、给定电路、触发电路测速负反馈电路等环节组成。电气原理图示图2。

5 安装使用注意事项
5.1务必使用本产品配带的航空插头。
5.2控制器关机,给定电位器旋钮5必须复零。
5.3接线如图3,若为单相电机,只有二个接线头,接插头的第6、7脚。
5.4面板上的反馈量调节电位器2一般不要调动,特殊情况,可根据控制的电动机适当调节.反馈量调节过大,会使电机失控;反馈量调节过小,会使电动机只能在低速运行,不能升速。
5.5运行中,若转速表周期性摆动,可将插头上励磁线圈的3、4线对调。

6 调试与试运行
6.1试车时,先启动电机,再接通控制器电源,指示灯亮,旋动调整旋钮,此时转速表上读数逐渐上升,根据需要可将转速调至某一数值稳定下来。
6.2转速表指示校正。顺时针方向转动给定电位器RPl于任意位置,用机械转速表或其它仪表检查调速电机的实际转速,若实际转速与转速表指示值不一致,调整校表电位器RP3。
6.3顺时针方向转动给定电位器PRl至Z大,调节反馈电位器PR2使转速与调速电机铭牌所标上限转速一致,(一般1000转/分~1100转/分)。

7 结构与安装
控制器的结构为塑料壳密封结构,具有的防尘等级,可用于面板嵌入或墙挂式安装,底部进线,其外形尺寸、安装方式如图4、图5。

8 维护及修理
8.1周围环境保持清洁,防止油污水份及潮气进入控制器内部,如发现印刷电路板插脚沾污,则须及时用酒精擦洗,以免接触不良,影响工作。
8.2在停放时间较长或必要时,应测量控制器的绝缘电阻,阻值不得低于1MΩ.
8.3故障原因及修理
故障现象 可能原因 检修方法
接通电源后指示灯不亮。 1、组合插头或印刷电路板插座接触不良。电源未接通。
2、指示灯坏或未拧紧。
3、熔断器熔丝烧断。
4、电源开关接触不良。
1、检查插头或插脚焊接情况,并用酒精清洗。
2、检查灯泡情况,电压表交流档测量应6V左右。
3、检查插头接线是否正确,有无短路;压敏电阻是否击穿,V1和Ⅵ2是否击穿。
4、检查电源开关。
接通电源,拖动电机运转后,调节给定电位器Ryl旋钮时、电磁离合器不工作,转速表无指示。 1、RPl电位器断路。
2、稳压块N损坏。
3、V7 V8二极管损坏。
4、单结晶体管V10和三极管V9损坏。
5、脉冲变压器T2断线。
6、续流二极管V1损坏。
7、二极管V2不通。
1、检查变压器各次级线圈电压。
2、测量RPl上的给定电压是否在1Ⅳ左右。
3、测量稳压管V11两端电压是否是8-10V。
4、上述情况均正常,用示波器观察脉冲变压器T2的波形(应为可移动脉冲波)。
电机运转后电磁离合器工作时转速一直上升、RPl电位器失去作用。转速指示不正常。 1、电位器RP2损坏。
2、插脚接触不良。
3、二极管V6在运行时烧坏,不通。
1、更换电位器RP2。
2、用酒精清洗插脚。
3、更换二极管。
转速表指示与实际转速值不一致,无法调节。 1、由于测速发电机退磁。
2、测速发电机一相短路或断线。
3、转速表里整流管损坏。
1、调节RP3电位器不能解决问题时,测速发电
机转子重新充磁。
2、测量测速发电机三相电压是否对称。
3、检查转速表接上交流15V应指示满刻度。